Доставка бесплатна при заказе от 30 000 ₽
|
Артикул
|
EA02.001.020 |
|
Бренд
|
Евроавтоматика F&F |
|
Ширина, мм
|
18 мм |
|
Высота, мм
|
90 мм |
|
Глубина
|
65 мм |
|
Возможно дистанционное управление
|
Нет |
|
Номинальное напряжение питания цепи управления Us перемен. тока АС при 50 Гц с, В
|
250 В |
|
Номинальное напряжение питания цепи управления Us перемен. тока АС при 50 Гц по, В
|
250 В |
|
Род тока включения
|
Переменный ток (AC) |
|
Функция звезда/треугольник
|
Да |
|
Диапазон времени с, с
|
0.075 с |
|
Диапазон времени по, с
|
0.1 с |
|
Количество выходов с задержкой, переключающий контакт
|
2 |
|
Длина
|
0.095 |
|
Ширина
|
0.07 |
|
Высота
|
0.02 |
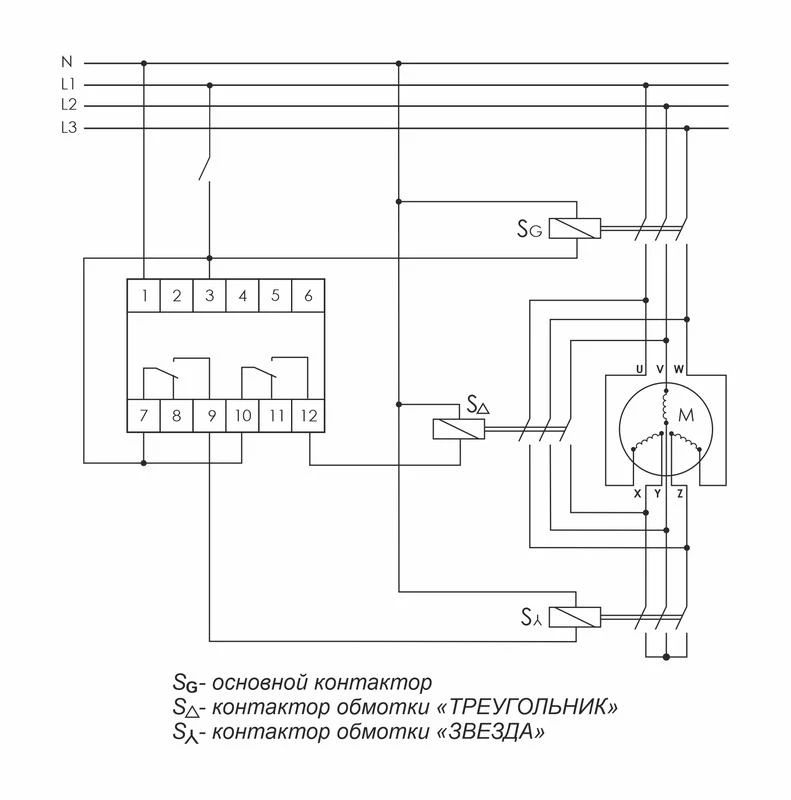
Монтаж на DIN-рейку.
Предназначено для управления контакторами, переключающими обмотки электродвигателей со схемы «ЗВЕЗДА» при пуске на схему «ТРЕУГОЛЬНИК» в рабочем режиме.
Принцип работы
Реле времени имеет 2 релейных выхода. Каждый управляет отдельным контактором. В момент пуска его первый выход включает контактор S? (замыкаются контакты 7-9) и обмотки электродвигателя подключаются по схеме «ЗВЕЗДА», что снижает пусковой ток в несколько раз. По окончании времени выхода двигателя на рабочий режим (время t1) наступает пауза (t2), когда оба контактора выключены, затем включается контактор S? (замыкаются контакты 10-12), включающий обмотки по схеме «ТРЕУГОЛЬНИК».
Особенности:
напряжение питания 230 В AC; 24 В AC/DC;
время пуска 1-1000 с;
время переключения 75 / 150 мс;
контакт - 2NO/NC (2х8 А).
Для покупки товара в нашем интернет-магазине выберите понравившийся товар и добавьте его в корзину. Далее перейдите в Корзину и нажмите на «Оформить заказ» или «Быстрый заказ».
Когда оформляете быстрый заказ, напишите ФИО, телефон и e-mail. Вам перезвонит менеджер и уточнит условия заказа. По результатам разговора вам придет подтверждение оформления товара на почту или через СМС. Теперь останется только ждать доставки и радоваться новой покупке.
Оформление заказа в стандартном режиме выглядит следующим образом. Заполняете полностью форму по последовательным этапам: адрес, способ доставки, оплаты, данные о себе. Советуем в комментарии к заказу написать информацию, которая поможет курьеру вас найти. Нажмите кнопку «Оформить заказ».
Минимальная сумма заказа 3 000 рублей
Оплачивайте покупки удобным способом. В интернет-магазине доступно 3 варианта оплаты:
- Наличные при самовывозе или доставке курьером. Специалист свяжется с вами в день доставки, чтобы уточнить время и заранее подготовить сдачу с любой купюры. Вы подписываете товаросопроводительные документы, вносите денежные средства, получаете товар и чек.
- Безналичный расчет при самовывозе или оформлении в интернет-магазине: карты Visa и MasterCard. Чтобы оплатить покупку, система перенаправит вас на сервер системы ASSIST. Здесь нужно ввести номер карты, срок действия и имя держателя.
- Электронные системы при онлайн-заказе: PayPal, WebMoney и Яндекс.Деньги. Для совершения покупки система перенаправит вас на страницу платежного сервиса. Здесь необходимо заполнить форму по инструкции.
Экономьте время на получении заказа. В интернет-магазине доступно 4 варианта доставки:
- Курьерская доставка работает с 9.00 до 19.00. Когда товар поступит на склад, курьерская служба свяжется для уточнения деталей. Специалист предложит выбрать удобное время доставки и уточнит адрес. Осмотрите упаковку на целостность и соответствие указанной комплектации.
- Самовывоз из магазина. Список торговых точек для выбора появится в корзине. Когда заказ поступит на склад, вам придет уведомление. Для получения заказа обратитесь к сотруднику в кассовой зоне и назовите номер.
- Постамат. Когда заказ поступит на точку, на ваш телефон или e-mail придет уникальный код. Заказ нужно оплатить в терминале постамата. Срок хранения — 3 дня.
- Почтовая доставка через почту России. Когда заказ придет в отделение, на ваш адрес придет извещение о посылке. Перед оплатой вы можете оценить состояние коробки: вес, целостность. Вскрывать коробку самостоятельно вы можете только после оплаты заказа. Один заказ может содержать не больше 10 позиций и его стоимость не должна превышать 100 000 р.
